
Прежде чем я позволю Вам прикоснуться к частичке моей жизни, я хочу поблагодарить всех людей, кто хоть чем-то похож на наших глубокоуважаемых и любимых граждан. Именно благодаря их трудам и желанию поделиться с нами радостью творения, мы, такие не простые люди, воспламеняемся желанием поделиться плодами рук своих и мощи интеллекта. Низкий поклон Вам! Однако теперь перейдем к полезному. Смотрел я, как один мой приятель терзался с блоком питания для ламповика, и жаль мне его становилось до слез. То размер транса большой, то тяжелый, то не тянет, то греется. Жуть! Запомнилось мне это до глубины души. После этого решил я, что мне подойдет усилитель вообще без блока питания. Сказано сделано.
Писалось мне как-то об
инверторном импульсном блоке питания от микроволновки «Panasonic». О том, что с помощью этого чудного устройства можно запитать хоть киловатт, да еще и с гарантией от пробоя по току анода. Стабилизец такой, что я вам братцы скажу, слов нет! Напряжение на лампочки сразу дает, а ток можно постепенно за любое время поднять от «нуля» до номинала. И это все параллельно с накальным током! Вещь!
Вещь-то оно вещь, да вот вопросов больше чем ответов. Уровень у нас с вами несколько слабоват в этом вопросе. И решил я свой уровень приподнять! Взять, да и поспрашивать людей сведущих. Постараюсь проиллюстрировать все возможное, но так же прошу меня простить, заново переделывать ИБП ради фотографирования всего процесса, желания не имею, и буду пользоваться уже имеющимися материалами. Думаю, их будет более чем достаточно для усвоения материала.
А теперь к делу. Вот есть, к примеру, конкретное устройство. По-нашему, по-простому, называется так: Устройство комбинированное — «Генератор синусоидальных сигналов сверх высокой частоты и высокой выходной мощности с комбинированной резонансной камерой переменной нагрузочной способности». Можно и по другому назвать и сформулировать более точно, но, по моему мнению, суть от этого уже не изменится.
В народе это устройство приобрело страшно неточное название — «Микроволновка». В быту ее название печь микроволновая. Стоить заметить, что с точки зрения маргинала, устройство печи простое, если не сказать примитивное. Потому и стоит она просто смешные деньги. И ремонтировать их стали все меньше и меньше. Фирмы производители склонны попросту заменять готовые блоки, по причине их невиданной дешевизны. А поломанное куда? В мусор!
Я против мусора! Мне стыдно, что мы люди, что бы ни изобрели, с момента его (изобретения) появления на свет это уже мусор! Либо это, нечто, должно быть поистине ценностью! Тогда есть шанс, что дело рук Ваших не станет мусором! Вот поэтому, мы попробуем некоторым вещам дать вторую жизнь!
1. Где взять инверторную микроволновку? Желательно без денег!
И начнем Мы с вопроса: где взять? Можно конечно на свалке… Но не стоит так утруждаться! Достаточно дать объявление (можно даже бесплатно на столбах в районе расклеить): «Куплю микроволновку в любом состоянии, дорого». И к вам начнут звонить, звонить, звонить…
Задавая правильные вопросы, Вам не придется бегать по разным концам города. Ведь вы догадались, что первый вопрос будет — «как-как вы сказали, она называется?». И правильно! Вам нужны только инверторные «панасоники». Для того, что бы узнать, как отличить инверторную печь от не инверторной печи, следует проконсультироваться у специалистов. Почему не у меня? Я-то расскажу, факт. А вот кто Вас тогда познакомит с мастером, который в Вашем городе (районе, селе, поселке, квартале) ремонтирует микроволновки? А так, есть повод, познакомится с этим чудесным человеком, показать ему мою статью. Похвалить, что такие люди вообще есть на свете и попросить поделиться некоторым хламом инверторного назначения. Не уверен, что он отдаст «за так», однако могу с легкостью предположить, что цена блока будет подъемной даже для Вас. Но скорее всего вы поймаете удачу значительно раньше, получив заветный звонок по телефону от бабули. Бабуля позвонит узнать, сколько вы предложите за железный ящик, подаренный пронырой внуком, и бесполезно стоящем на балконе, ввиду отсутствия возможности ремонта, так как ремонт (любой) за деньги, стоит примерно половину начальной стоимости аппарата. В гробу видала бабка такой ремонт вещи, которую она сама не покупала! Спросите у нее, сколько она ДУМАЕТ за нее получить. Слово «думает» тут не случайно использовано. У старых леди слово «думает» очень-очень сильно отличается от слова «хочет». Как в анекдоте: «- Водки хочешь? — Нет! — А будешь? — Да!».
Если Вы легкомысленно спросите бабулю, сколько она ХОЧЕТ получить, то услышите цену НОВОЙ(!) микроволновки! Я это проверял на себе несколько раз! Это теперь я могу купить самую дорогую микроволновку, распотрошить ее и даже не вспомнить, сколько я за нее заплатил! А раньше я покупал микроволновки по 100 — 200 рублей и чуть не плакал от счастья! Спросите бабушку нежно и вкрадчиво, сколько она думает за нее получить… Бабушка, тут же вычтет из цены новой микроволновки цену ремонта (она эти цифры уже знает) и скажет заветную цифру Вам. Именно столько по ее мнению и стоит оставшийся хлам. И поверьте, она так считает искренне, иначе давным-давно выбросила бы микроволновку на свалку, а не «заштырила» ее в чулане. Теперь Вам совершенно необходимо взять эту «новую» цену за основу и сразу заявить, что печка-то б/у и следует цену как минимум поделить на половину. И, о чудо, бабуля соглашается, не моргнув взглядом! Обычно это рублей пятьсот-девятьсот в остатке. Потом следует добавить, что вы хотите очень внимательно осмотреть аппарат на предмет повреждений и прочих неприятностях, которые, по вашему мнению, тоже влияют на цену изделия. Вы же пришли покупать вещь! Хоть и поломанную. И упаси Вас Бог пытаться «причесать» бабуле, что то, зачем вы пришли и хотите унести с собой, сущий хлам и Вам вообще не следовало сюда приходить. Бабули — стихийные психологи! Раскусят Вас в один миг! Будьте честны с ней! Торгуйтесь! Объясняйте, что вы не «Рокфеллер», и что вы в одиночку, в нужде и опасностях, поднимаете уровень образованности населения страны на свои кровно заработанные деньги! И что у бабули остался единственный шанс помочь юному населению страны преодолеть кризис. Я думаю, что каждый из Вас, дорогие мои, может найти теплые слова в адрес человека, который прожил свою жизнь рядом с Вами и сумел не напакостить Вам лично. Поверьте оно того стоит!
И вот она почти у Вас! Убедитесь, что вы покупаете именно то, за что платите! Вскройте микроволновку прямо при бабуле. Сообщите, что камера выпекания здорово повреждена с внутренней стороны, и вы ее (камеру) брать не хотите и не будете. Но, что бы уж совсем не уходить с пустыми руками, Вы согласны взять из внутренностей вот ЭТО и вот ТО. И так как большая часть микроволновки остается у бабушки в виде ящика для хранения хлебобулочных изделий, то конечную цену нужно еще раз обсудить. Постарайтесь сильно не обманывать бабушку. Стоимость импульсного блока питания мощностью от 600 до 1300 ватт стоит уж никак не менее 500 рублей, а для бабушки это большие деньги. Не жадничайте! Удачной Вам в охоты, друзья мои!
2. Как проверить? Или, что теперь с этим хламом делать?
Если вы не забрали всю микроволновку, то зря! На чем вы теперь будете проверять работоспособность блока питания? Можно конечно собрать нагрузку в один киловатт из старых зеленых керамических сопротивлений, каждое размером с кулак. А можно и микроволновку починить. И использовать в дальнейшем в качестве испытательного стенда.
Как правило, чаще всего, в инверторной печи ломается только две вещи — магнетрон и ИБП. Остальные компоненты столь редко выходят из строя быстро, что ими можно пренебречь. Нам ведь главное «вкл» и «выкл». Вот об этом мы сначала и поговорим.
Техника безопасности
В микроволновой печи все имеет значение и ничего не стоит упускать из виду. Если энергию микроволн нельзя потрогать, это не значит, что их нет. Они есть! А если они есть, то предназначение печи в том, что бы создать условия, при которых энергия микроволн будет направлена в нужный объект, и этот объект поглотит направленную в него энергию, нагреваясь при этом. В целом проблема заключается в том, что если энергия микроволн не будет поглощена, то:
Все о микроволновке для ламповика. Часть 1
1. Энергия, частично, а иногда вся, вернется в магнетрон. В результате длительного (секунды — минуты?) воздействия, в конце концов, разрушит его. Чаще всего это перегрев и деформация анодных ламелей или разгерметизация с пробоем электрического разряда в катод.
2. Магнетрон выключится от перегрева, и ИБП будет молотить сам на себя и ему тоже крышка. Почему? Будет ниже.
Ну, и не забываем про технику безопасности. Категорически (!) нельзя блокировать разрыватели на дверце и включать микроволновку с открытой дверцей, что бы лично посмотреть, как там микроволны работают. На этом все развлечения и эксперименты закончатся. Роговица глаз будет разрушена, если глаза не лопнут раньше от перегрева внутриглазной жидкости. Надеюсь все всем ясно?!
Приступаем к лечению
Я уже упоминал, что у меня есть друг — Перистый Виталий Федорович. Рукастый и головастый самоделкин. С раннего детства он посвятил свою жизнь электрическим цацкам. Я не слышал ни одного воспоминания о его детстве, где не было бы лампы или трансформатора. По первому образованию он — радио инженер. Именно РАДИО. Поэтому вся его жизнь это радиоприемники. У него, кстати, есть великолепная коллекция первых радиоприемников. Если у кого-то есть желание сохранить жизнь радиоприемнику, превратив его в музейный экспонат — дайте знать мне. А я уж Виталию передам в лучшем виде.
Итак, я попросил Виталия смастерить этакий стенд для проверки работоспособности ламп (магнетронов) и блоков питания. Не стану описывать, как в камеру микроволновки была вставлена силиконовая трубка, смотанная в виде спирали. Где мы привесили водяной насос от стиральной машинки и подходящий бачек для воды, что бы гонять по кругу и охлаждать жидкость одновременно. И еще много чего навесили. Это отдельная статья, и если Вы пожелаете, то я конечно же напишу про это чудо — стенд для проведения экспериментов с микроволновыми устройствами.
Реализация стенда
В Вашем случае все можно упростить до минимума. В камеру микроволновки поставим литровую банку с налитой в нее водой с начальной температурой около 20 градусов Цельсия. Для первых работ этого более чем достаточно. Лучше всего запастись хорошими измерительными приборами, но и косвенно все проверить можно! Микроволновка или работает или нет. В идеале следует иметь заведомо исправный магнетрон и заведомо исправный ИБП. Но если этого нет?
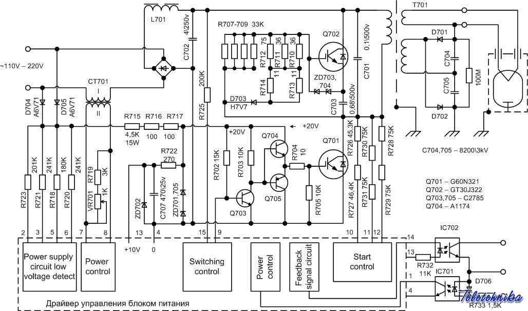
Следует проверить, работает ли собственно ИБП. Для примера, берем схему ИБП, с которым я работал — 1300 Вт. Я видел вживую и меньший ИБП (800 Вт), и даже трогал его руками, но он меня мало заинтересовал. Так же мне известно, что принципиальной схемотехникой эти два устройства мало чем отличаются друг от друга. Отсюда, для объяснения работы устройства, я буду пользоваться тем, что есть и не морочить себе и Вам голову. Кому, что не ясно будет, можно «спросить» меня отдельно, и я уточню.
И вот он наш герой!

Как я уже писал, в целом оказалось, что блок собран как регулируемый источник тока со стабилизированным напряжением. Я не совсем понимаю, как это происходит, так как там загадочный чип-драйвер стоит. Естественно описания на этот чип я так и не нашел. Но! Работает он надежно. Стабильность выходного напряжения держит неплохо. При плавном изменении входного напряжения питания от 110 до 220 вольт совершенно нормально, на мой взгляд, удерживает выходные параметры. Штатное напряжение накала — 3,15 V и напряжение анода — 2,6 kV. С помощью управляющего ШИМ-сигнала можно регулировать выходной ток (ток анода) в пределах от 0,1 — 0,2А до 1А. Не буду описывать всех приколов с его освоением и сколько мы их сожгли и отремонтировали. Но ИБП очаровал меня полностью. Вначале я не понимал, какое сокровище у меня в руках. Но через некоторое время я задумался. А почему японцы вместо транса (дешевле некуда) поставили импульсник И только тогда когда я взял в руки разрисованную Виталием схему я все понял.

К моему великому сожалению, сколько я не искал нормальную схему этого ИБП, так и не нашел. Думаю, мне следовало обратиться к разработчикам, так, где ж их взять?! У сервисных инженеров полной схемы просто нет. Или я не нашел, хотя перекопал кучу информации в сервисном центре. Снова выручил Перистый Виталий! Мужественно и стойко он восстановил схему по готовому устройству. Смотрим ниже.
Забегая немного вперед, следует сказать несколько слов о самой схеме. Специалисты сразу увидят ряд типовых решений заложенных в схему блока. Здесь и контроль входного напряжения, и контроль мощности и прочие не менее важные вещи. Однако имеет смысл разобрать схему отдельно и по порядку. И сделано это в статье —
«Как устроен блок? Как ремонтировать? И какая редкая сволочь это все придумала?!»

Для начинающих скажу сразу: существует простая последовательность действий, которая позволит определить работоспособность ИБП без особых разбирательств структуры схемы и особенностей ее работы. Мы ведь понимаем, что купили ПОЛОМАНУЮ микроволновку! А значит, ее совершенно необходимо починить. Или, в крайнем случае, удостоверимся, что импульсный блок питания работоспособен.
Это регулятор анодного тока при хорошо стабилизированном напряжении. При этом у него нет обратной связи даже по оптике. Не знаю хорошо это или плохо. И тут как током шарахнуло! Магнетрон это лампа!!! Я имею почти готовый блок питания для лампового усилителя. Накал в десятки, а то и сотни ампер? Пожалуйста! Стабильное напряжение? Извольте! Оставалось понять, как переделать само устройство с минимально возможным количеством телодвижений,и как отреагирует сам блок на вмешательство. Благо есть схема и ее можно проанализировать. И я решился! Нужно было аккуратно разобрать транс и перемотать накальную и анодную обмотки так, как нужно. Сказано сделано!

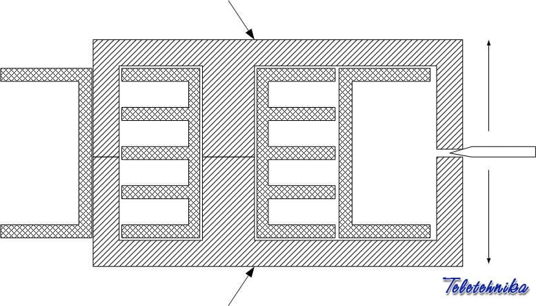
Первое: Выпаиваем и разбираем транс. Сердечник естественно склеен, и что бы разобрать его нужно его нагреть. Нагреть сердечник можно в микроволновке! С обмотками ничего не случится, не бойтесь. Сердечник нагреется быстро и его можно сразу разобрать. Если микроволновки под руками нет, можно нагреть сердечник двумя стоваттными паяльниками. Впрочем, так Виталий и сделал! Если без хвастовства, то первый сердечник мы поломали. Давили не в том месте — на излом через щель. Почему сломался?
Первое, что приходит в голову после разогрева вставить в щель отвертку и надавить. Так мы сломали первый сердечник. Смотрим картинку… Тонкими стрелками указано направление разъема, а толстыми стрелками место, где сломалось или может сломаться. В общем, делать, так как мы сделали, категорически нельзя! А как можно?

Разборка сердечника без краха
В общем, разборка сводится к смещению сердечника вокруг оси центрального сектора. На картинке не указано где именно и как мы его захватывали. От себя добавлю, что сердечник мы зажали сверху в тисках через ткань. Для этого пришлось спилить боковые бородки на первичной катушке. А нижнюю часть поворачивали воротком. Совсем немного на 1 мм. В общем, у нас получилось почти без проблем, если не считать некоторых ожогов пальцев. Все нужно делать слаженно и очень быстро. Хотя, может и стоило нагреть сердечник чуть сильнее, но мы боялись расплавить катушку. А если мы все равно решили оригинальную катушку убирать, то, наверное, и жалеть ее не стоило.
Если все-таки сломался…
Не беда! На фотке видно как мы сердечник из кусков склеили клеем «Хват». Я поместил эту фотку, что бы вы видели, что и такое бывает и после склейки транс работает нормально. Только, обратите внимание, что в щель между сердечником и катушкой медная фольгушка вставлена. Это для электрического соединения между кусочками сердечника. А то шить будет. Не забывайте, что сердечник заземлен!!!

Итак, разобрали. Вытаскиваем внутреннюю катушечку. О, япошки - красавцы, все литцендратом намотали, качественно!!! Ладно, посчитали витки, поделили, накальную обмотку придется домотать в один виток и сделать (соответственно) две независимые накальные обмотки. Анодную обмотку тоже придется перематывать (благо сразу есть чем), и делать их тоже две. Однако придется переделывать внутреннюю катушечку, не помещается все.
Сама переделка транса
Катушечку можно сделать из куска полипропиленовой трубы, а щечки для секций из поликарбоната. Мне потребовалось четыре секции. Все склеили двухкомпонентным клеем «Хват».
После переделки это выглядит так. Как видно на фотографии все очень даже поместилось. Виталя как всегда все обмазал клеем! Уж очень он его любит.
Только дополнительный виток для накальной обмотки пришлось прямо по первичке мотать проводом с фторопластовой рубашкой (ПЛМ-200 кажется).
ВНИМАНИЕ!!! Зазор в сердечнике трансформатора не для прикола! Если Вам нечем замерить штатную (начальную) индуктивность транса по первичной обмотке, что бы после реконструкции привести в норму, то не стоит и заморачиваться! Спалите ИБП менее чем за секунду после включения. У меня так и получилось. Благо запасся IGBT— транзисторами загодя (к стати о них будет отдельный разговор).
Остальные движения и настройка
Выпрямители и все такое пришлось выполнять на отдельной плате. Штатный выпрямитель-удвоитель демонтировали. Его видно на фото.
Внимание!!! Без нагрузки включать категорически не рекомендую! Хоть и есть в нем (ИБП) защита, но иногда все же, конфузы случались. Чик… и нет транзисторов!!!

Кстати о них родимых…
Как видно на фото на радиаторе три компонента. Первый (слева на право) диодный мостик (очень мощный) потом два транзистора. По факту, это почти аналоги (Q701 — G60N321, Q702 — GT30J322). Второй имеет ровно половину мощности от первого. Почему его туда поставили? А у него нет металлической подложки и он весь пластмассовый. Можно ли его заменить первым (благо он реально доступен в магазинах)? Отвечаю — без проблем, однако не следует забывать, что придется поставить слюду для изоляции от радиатора. Собственно именно так мы и поступили. Поставили два совершенно одинаковых G60N321 и оба на слюду. Так, на всякий случай.
Включаем!
Проверяем накал — есть 6,36 вольта. Ладно, немного завышено, но можно подправить позже. Нагрузил 10 ампер — держит. 50 ампер — держит!
Управляющий сигнал подал на 50% мощности. Обычный меандр с частотой 220 герц и амплитудой 5 вольт.
Внимание! ШИМ-сигнал это сигнал амплитудой в 4 — 5 вольт и частотой от 150 до 200 герц, но лучше чуть-чуть больше. Меняется скважность от 20% до 90% соответственно. КАТЕГОРИЧЕСКИ не рекомендую управлять постоянным напряжением. Очень быстро перегревается сердечник транса. После перегрева сердечника транса вас ждет пробой и далее мгновенный крах! Чтобы не «потерять» блок, рекомендую поставить сверху на площадку сердечника температурный разрыватель (размыкатель?), как сделал это я. Размыкатель разорвет цепь питания 220V на ИБП и его можно купить штатный. В микроволновках он живет на магнетроне, иногда на стенке волновода. Бывают они на разные значения температур. Я оставил на 85С. Так на всякий случай.
И тут случилось!
Ладно, теперь включаем нагрузку на накал лампочек в усилителе. Лампы прогрелись без проблем. Все вроде в норме. Подал анодное и…
Вот это был шок!!! Как уже писал AlexD первое, что приводит в изумление это полнейшая тишина. Не поверив ушам своим, ткнул жалом паяльника в разъем — есть тырррр. Убрал — тишина неимоверная. Никаких тресков,"взыков«, хрюков и прочей ерунды, которую мне обещали, вращая выпученными глазами и размахивая руками.
Включаем музыку!
Вот это да! Такое ощущение, что запаса мощности блока просто бесконечность! Повернул ручку на всю громкость и замер. Раньше питая усилитель от транса я замечал, что лампы немного пригасали (наверное из-за резистора в цепи питания или транс был слабоват), а теперь вся мощь в лампочки идет. А как же иначе почти 1,5 киловатта в печке выдает!
В общем, вариан питания ламповика ИБП проверил. По моему решение очень неплохое. Позже буду строить новый аппарат сразу на ИБП. Почему не примотал к герою дня… Дык придется корпус переделывать… а уже не охота!
Возможные проблемы
1. Охлаждение. Не только и не столько радиатора с транзисторами, сколько сердечника транса. Следует подобрать такой токовый режим, что бы, не гнать лишнего. У меня получилось. Вы начните подбирать с половины мощности.
2. Иногда его (ИБП) почему-то тыркает. Проявляется в резком пропадании питания и восстановлении мгновенно (меньше чем пол секунды). Фиг — знает, что такое. Но, подперев хорошими емкостями на шине питания, вы этого даже не заметите.
3. Осторожно с высоким напряжением. Не вздумайте мерить напряжение на девятой ноге драйвера или на базе управляющего транзистора. Убивает блок питания мгновенно.
4. Если убили оба IGBT-шника. Вообще-то они вроде как бы одинаковые, но один помощнее, а другой послабее подходят одинаковые мощные (в «чип & дип» имеется), но ставить через слюду обязательно.
5. Зазор в сердечнике трансформатора можно настроить только с помощью прибора изначально замерив индуктивность на первичной катушке. На разных ИБП я получал разные значения и настраивал соответственно так как было в начале. ЭТО ВАЖНО! Так как верхнее плечо ИБП работает в режиме резонанса, японцы видимо его настраивают. А иначе «сквозняк». Если кто не знает что это такое, сразу поймет. Ну или не сразу… %)
Удачи всем!